

【產品簡介】
1500兩層不銹鋼旋振篩效率高、換網方便、產量大。適用于對產量要求較大的客戶需要。
免費獲取報價
全國統一銷售熱線
1500兩層不銹鋼旋振篩簡介:
1500兩層不銹鋼旋振篩是一種高精度細粉篩分機械,工作原理是由直立式電機作激振源,電機上、下兩端安裝有偏心重錘,將電機的旋轉運動轉變為水平、垂直、傾斜的三次元運動,再把這個運動傳遞給篩面。調節上、下兩端的相位角,可以改變物料在篩面上的運動軌跡,由于其振動運轉原理很多企業也稱之為“三次元振動篩分過濾機”,根據外形結構被部分客戶稱呼為圓形篩。
1500兩層不銹鋼旋振篩特點:
1、效率高、設計精巧耐用,精類、粘液均可篩分。
2、網孔不堵塞、粉末不飛揚、可篩至500目或0.028mm。
3、雜質粗料自動排出,可以連接作業。
4、獨特網架設計,篩網使用時間長久,換網快,只需3-5分鐘。
5、產量大,適合對產量要求較大的客戶使用。
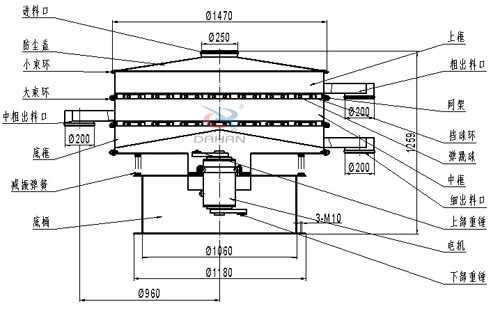
1500兩層不銹鋼旋振篩結構圖:
1500兩層不銹鋼旋振篩使用行業:
化工行業:樹脂、涂料、工業藥品、化妝品、油漆、中藥粉等。
食品行業:糖粉、淀粉、食鹽、米粉、奶粉、豆漿、蛋粉、醬油、果汁等。
金屬、冶金礦業:鋁粉、鉛粉、銅粉、礦石、合金粉、焊條粉末、二氧化錳、電解銅粉、電磁性材料、研磨粉、耐火材料、高嶺土、石灰、氧化鋁、重質碳酸鈣、石英砂等。
公害處理:廢油、廢水、染整廢水、助劑、活性碳等
1500兩層不銹鋼旋振篩細節展示:
奶粉的篩選離不開振動篩設備,一般廠家建議選擇不銹鋼旋振篩...
篩分面粉一般選擇的振動篩是不銹鋼旋振篩,而其價格一直是用...
大漢醫藥不銹鋼旋振篩價格: 500045000 醫藥不銹鋼旋振篩整機采...
不銹鋼旋振篩采用304不銹鋼材質,耐磨性、耐腐蝕性能好,篩分...
Copyright ? 2007-2020 新鄉市大漢振動機械有限公司 版權所有
All Rights Reserved 備案序號:豫ICP備09002479號-15